一、系统简介
DCDI系列智能蓄电池放电监测仪是专门用于飞机、舰船、电力、电信、铁路、电池生产企业或其它行业对蓄电池组(24V、27V、48V、110V、220V、270V、400V、600V)进行核对性放电实验、容量测试、电池组日常维护、工程验收以及其它直流电源带载能力的测试而设计。采用最新的无线通讯技术,通过PC机监控软件可对蓄电池放电过程进行实时监测。
DCDI智能蓄电池放电监测仪功耗部分采用MOSFET作为放电负载,完全避免了红热现象,安全可靠无污染,体积小、重量轻、移动方便。系统由微处理器控制,液晶显示、中英文菜单切换。放电电流以0.1A为单位(0A~300A)连续可设。放电参数可按键盘输入,也可由计算机下传设置。各种放电参数设定完成后,自动完成整个恒流放电过程。完全实现智能化。使整个放电过程更安全。可生成各种直观反应蓄电池组性能的曲线、柱图、报表等,并可放大、查询、打印。
二、技术参数
1.
负载电压范围:DC25~132.2V
2.
放电电流:0~300A(连续可调)
3.
恒流放电控制精度:1%
4.
电流设定步进幅度0.1A
5.
电流测量范围:1~500A
6.
电流检测精度:±0.5%+1A
7.
电流显示精度:1%
8.
电压显示精度:1%
9.
定时时长:0-99.99小时
10.
冷却方式: 强制风冷
11.
环境温度: -10℃-50℃
12.
环境湿度: 20%-80%
13.
工作电源:AC220V±15% 50±5HZ
14.
外形尺寸:526×800×1120(mm)(长×宽×高)
15.
平均无故障时间:(MTBF):≥50000h
16.
重量:75Kg
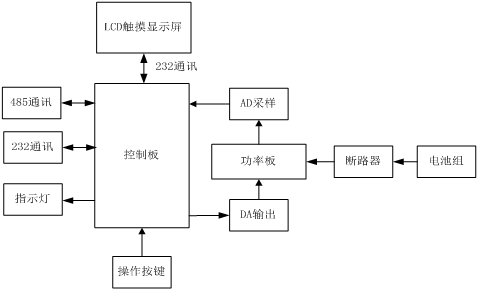
三、原理框图
四、显示界面设计
五、外形结构
